Задвижка из чего состоит. СОСТАВНЫЕ ЧАСТИ ЗАДВИЖКИ
- Задвижка из чего состоит. СОСТАВНЫЕ ЧАСТИ ЗАДВИЖКИ
- Как понять, что задвижка открыта. Водопроводные задвижки: виды и типы, принцип работы и монтаж
- Задвижка это. Значение слова «задвижка»
- Клиновая задвижка. Составные части задвижки
- Устройство задвижки с электроприводом. 3. Электрическая схема управления
- Задвижка трубопроводная. Клиновые задвижки
- Как выглядит открытая задвижка. Как работает задвижка: устройство и принцип действия
Задвижка из чего состоит. СОСТАВНЫЕ ЧАСТИ ЗАДВИЖКИ
В зависимости от принципа действия запорной части, различают клиновые, шиберные, параллельные и шланговые задвижки. Рассмотрим из чего состоит стальная задвижка на примере клиновой задвижки со шпинделем. Корпус и крышка задвижки образуют рабочую полость, внутри которой перемещается затвор (в данном случае клинового типа). На двух сторонах корпуса располагаются соединительные узлы для монтажа задвижки в состав трубопровода. Данные узлы чаще всего предназначены для фланцевого соединения, однако также встречаются варианты с монтажом при помощи муфты или путем сварного соединения. В внутренней полости корпуса располагаются 2 седла с уплотнительными поверхностями (в зависимости от типа затвора, эти поверхности могут быть расположены под углом друг к другу или параллельно), к которым в закрытом положении герметично прилегают уплотнительные поверхности клинового затвора. При помощи шпинделя и ходовой гайки, которые составляют резьбовую пару, затвор перемещается перпендикулярно оси трубопровода вдоль которой транспортируется рабочая среда. Такой способ перемещения затвора при помощи резьбовой пары используется в случае ручного или электрического привода задвижки. Если же задвижка оборудуется гидравлическим или пневматическим приводом, то шток, прикрепленный к затвору, совершает поступательное перемещение под воздействием привода. В нашем случае шпиндель проходит через уплотнительный сальник в крышке и соединяется со штурвалом, который и является органом управления задвижкой.
Как понять, что задвижка открыта. Водопроводные задвижки: виды и типы, принцип работы и монтаж

Доброе время суток, дорогой читатель! Сети водоснабжения являются сложной системой, которая нуждается в тщательном регулировании, периодическом ремонте или замене кранов, участков труб, водяных счётчиков и других элементов, входящих в состав системы. Именно для управления потоком воды или его полной остановки и применяются водопроводные задвижки и затворы.
Что такое и где используются
Задвижки являются распространённым типом запорной арматуры, применяемой для полного перекрытия движение среды для проведения ремонтных работ в системе или техобслуживания сантехнических приборов.
Ими оснащаются практически любые трубопроводы диаметром от 15 мм до 2 м в системах подачи горячей/холодной воды и нефтепродуктов, эксплуатирующихся с постоянным высокоскоростным движением среды под давлением до 25 МПа.
Они обладают сравнительно простой конструкцией, небольшой строительной длиной, малым гидравлическим сопротивлением, пригодны для эксплуатации в условиях разной сложности, могут управляться вручную или с помощью электропривода.
Обратите внимание
Для отключения газового оборудования чаще всего устанавливаются задвижки типа «Лудло» с выдвижным шпинделем.
Если задвижки в основном используются в качестве запорных устройств, то водопроводные запоры выполняют обе функции трубопроводной арматуры. Они имеют возможность не только останавливать поток, но и регулировать расход воды. Однако они ограничены по допустимому значению рабочего давления — до 2,5 МПа.
Конструкция и принцип действия
Конструкция водопроводной задвижки состоит из трёх основных узлов:
- Корпуса с крышкой, в полости которого располагаются запорные детали и удерживается определённая часть рабочего вещества под давлением. Корпус представляет собой полую цельнолитую или разборную конструкцию из стали, чугуна или цветных металлов. Все его поверхности защищены от воздействия коррозии эпоксидной смолой. У корпуса имеются два патрубка (входной и выходной), которыми устройство соединяется с трубопроводом.
- Запорного узла, состоящего из двух сёдел и затвора. Седла имеют параллельное или угловое по отношению друг к другу расположение, к их уплотнительным поверхностям при срабатывании задвижки на закрытие прижимается своими уплотнительными поверхностями запорная деталь. Центрирование запора обеспечивают направляющие в форме вертикальных цилиндров с пазами, изготовленных из износостойкой пластмассы или являющиеся выступающей частью внутренней поверхности корпуса. Сам запор в зависимости от модификации задвижки может иметь форму клина, одного или двух дисков;
- Узла управления. В его состав входит винтовой шток (шпиндель), маховое колесо и резьбовая втулка, при помощи которой происходит преобразование крутящего момента в поступательное перемещение затворной детали. Ходовой узел может находиться в верхней части полости корпуса устройства или располагаться вне его. Отверстие, через которое шпиндель выходит из корпуса герметизирует специальный уплотнитель, функционирующий по принципу сильфона или сальника.
Задвижка это. Значение слова «задвижка»
ЗАДВИ́ЖКА , -и, род. мн. - жек , дат. - жкам , ж.
1. Подвижная пластинка или подвижной стержень для запора; засов. Одна половинка дверей из прихожей в залу никогда не открывалась. Он сам отодвинул железные задвижки и внизу и вверху. Бунин, Суходол. Телегин тщательно запер двери на все крючки и задвижки. А. Н. Толстой, Восемнадцатый год.
2. Приспособление для задвигания, закрывания какого-л. отверстия. Печная задвижка.
Источник (печатная версия): Словарь русского языка: В 4-х т. / РАН, Ин-т лингвистич. исследований; Под ред. А. П. Евгеньевой. — 4-е изд., стер. — М.: Рус. яз.; Полиграфресурсы, 1999; (электронная версия): Фундаментальная электронная библиотека
- Задви́жка — трубопроводная арматура, в которой запирающий или регулирующий элемент перемещается перпендикулярно оси потока рабочей среды. Задвижки — очень распространённый тип запорной арматуры. Они широко применяются практически на любых технологических и транспортных трубопроводах диаметрами от 15 до 2000 миллиметров в системах жилищно-коммунального хозяйства, газо- и водоснабжения, нефтепроводах, объектах энергетики и многих других при рабочих давлениях до 25 МПа и температурах до 565 °C.
Широкое распространение задвижек объясняется рядом достоинств этих устройств, среди которых:
сравнительная простота конструкции;
относительно небольшая строительная длина;
возможность применения в разнообразных условиях эксплуатации;
малое гидравлическое сопротивление.
Последнее качество делает задвижки особенно ценными для использования в магистральных трубопроводах, для которых характерно постоянное высокоскоростное движение среды.
К недостаткам задвижек можно отнести:
большую строительную высоту (особенно для задвижек с выдвижным шпинделем, что обусловлено тем, что ход затвора для полного открытия должен составить не менее одного диаметра прохода;
значительное время открытия и закрытия;
изнашивание уплотнительных поверхностей в корпусе и в затворе, сложность их ремонта в процессе эксплуатации.
За редким исключением задвижки не предназначены для регулирования расхода среды, они используются преимущественно в качестве запорной арматуры — запирающий элемент в процессе эксплуатации находится в крайних положениях «открыто» или «закрыто».
Задвижки обычно изготовляются полнопроходными, то есть диаметр проходного отверстия арматуры примерно соответствует диаметру трубопровода, на который она устанавливается. Однако в некоторых случаях для уменьшения крутящих моментов, необходимых для управления арматурой, и снижения износа уплотнительных поверхностей, применяются суженные задвижки. Некоторое увеличение гидросопротивления при этом практически не влияет на работу системы, нежелательна установка таких задвижек лишь на магистральных трубопроводах больших диаметров.
Наиболее распространено управление задвижкой с помощью штурвала (вручную), также задвижки могут оснащаться электроприводами, гидроприводами и, в редких случаях, пневмоприводами. На задвижках большого диаметра с ручным управлением, как правило, устанавливают редуктор для уменьшения усилий открытия-закрытия.
По характеру движения шпинделя различаются задвижки с выдвижным или невыдвижным (вращаемым) шпинделем. В первом случае при открытии и закрытии задвижки шпиндель совершает поступательное или вращательно-поступательное движение, во втором — только вращательное.
Основные различия задвижек — в конструкции запорного органа, по этому признаку задвижки различаются на клиновые, параллельные, шиберные и шланговые.
Клиновая задвижка. Составные части задвижки
На рисунке ниже изображена стальная клиновая задвижка .
Рисунок 1. Составные части
Задвижка состоит из 3 основных узлов:
- приводной механизм с подвижной парой «гайка-шпиндель»;
- крышка с сальниковым узлом;
- корпус с затвором и присоединительными патрубками.
На левой части рисунка приводится подробное описание всех элементов стальной задвижки с ручным приводом . Кроме такого варианта исполнения, заводы-изготовители выпускают приборы, укомплектованные электро-, гидро-, или пневмоприводом. При этом внутреннее строение изделий с разными приводами ничем не отличается от ручного исполнения.
Кроме стали, в производстве трубопроводной арматуры используются чугунные, нержавеющие и алюминиевые сплавы. Чугун обычно применяют в системах жилищно-коммунального хозяйства для обслуживания сетей водоснабжения, водоотведения и отопления.
Нержавеющие и алюминиевые сплавы применяются для особо холодных районов эксплуатации, а также для химического производства для магистралей, транспортирующих едкие и агрессивные среды.
Сталь является универсальным металлом для изготовления корпусных деталей. Задвижки, выполненные из такого материала, используются как на сетях ЖКХ, предприятиях нефте- и газовой промышленности, так и для обслуживания химической промышленности.
Принцип действия
Чтобы понять, почему тот или иной элемент задвижки изготавливается из определенного материала, надо разобраться с принципом работы изделия.
Затвор образован двумя элементами – подвижным клином с литыми или присоединенными дисками, а также неподвижными кольцами, установленными в седла корпуса.
Задвижка предназначается для работы в двух режимах:
- На пропуск рабочей среды. Затвор находится в верхнем положении «открыто».
- На блокировку подачи среды. Затвор, соответственно, переведен в нижнее положение «закрыто».
Чтобы привести затвор в движение, работник должен повернуть штурвал, расположенный над бугельным узлом, по или против часовой стрелки. Направление перемещения указывается на корпусе.
В центре штурвала есть отверстие, в которое вставляется гайка привода, вращательное движение которой передается шпинделю. Благодаря резьбовому соединению гайки и шпинделя, последний совершает вращательно-поступательное движение.
Клин задвижки соединен со штоком при помощи т-образного соединения. За счет движения шпинделя, происходит перемещение затвора, открывая или закрывая проходное сечение корпуса.
Шпиндель и шток составляют единый элемент. По сути, один является продолжением другого. Их отличие заключается в том, что у шпинделя, по всей длине присутствует резьба. Поверхность штока напротив, является гладкой. Такая конструкция обусловлена наличием сальникового узла.
Штурвал и гайка
Приводная пара «гайка-шпиндель» в ручной задвижке приводится в движение с помощью штурвала. Для этого в маховике есть специальное установочное гнездо, в которое вставляется гайка.
Рисунок 2. Соединение штурвала
Так как гайка является неподвижным элементом, она жестко крепится к штурвалу. Разные модели задвижек могут иметь отличные варианты исполнения отверстий маховика, а соответственно, и гаек.
Что такое бугель задвижки?
Бугельный узел, или бугель, проектируется на задвижках с выдвижным шпинделем. Устройство нужно для того, чтобы клин затвора мог выполнить требуемый ход в положение «открыто».
Приводная гайка поднята над крышкой на высоту, равную или большую расстоянию хода затвора. Эта конструкция называется бугельным узлом. То есть, чтобы клин полностью вышел из проходного отверстия корпуса задвижки, а рабочая среда могла беспрепятственно циркулировать по трубе, наличие бугеля обязательно.
Сальниковый узел
Сальник выполняет функцию герметизации системы относительно окружающей среды.
Рисунок 3. Сальник
В качестве основного элемента, выполняющего функцию по герметизации, выступает сальниковая набивка. Она наматывается на шток, прижимается грундбуксой и затягивается откидными болтами. Устройство сальниковой камеры позволяет помещать набивку в специальный отсек. Благодаря такому исполнению достигается 100% герметичность корпуса задвижки относительно окружающей среды.
Шток имеет гладкую поверхность, благодаря чему в камере сальника набивка плотно прилегает к его поверхности.
Устройство фланца
Фланцевое соединение корпуса чугунных и выполняется по типу «шип-паз», согласно ГОСТ 33259-2015г.
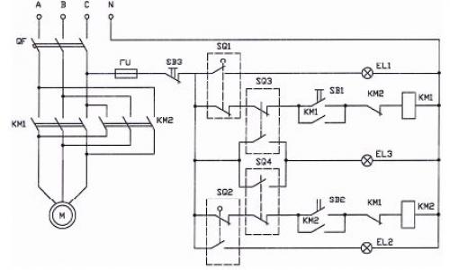
Устройство задвижки с электроприводом. 3. Электрическая схема управления
Процедуру подключения арматуры необходимо осуществлять, строго придерживаясь инструкции к изделию, ориентиром также должна служить схема трубопроводной магистрали. Для самого небольшого стандартного прибора максимальный момент составляет 60 Н-м, номинальный ток — 1,7 А. Гидравлические пневматические испытания изделия проводятся в составе трубопровода или системы. Схема автоматического режима Отличие автоматического режима управления электроприводом задвижки заключается в отсутствии какого-либо участия оператора.
При подачи напряжения привод Belimo перемещается в одно из крайних положений и при этом взводится возвратная пружина.
Задвижки с электроприводом без специальной защиты не устанавливают во взрывоопасных трубопроводах, помещениях. Автоматизация электропривода задвижки может использоваться не только на крупных промышленных предприятиях и в городских сетях водоснабжения, но и в больших по площади домохозяйствах.
Сигналом для перемещения заглушки может быть состояние насосов, вентиляторов. То есть в кабеле должно быть не меньше семи жил.
Их используют: в местах, где доступ для ручной регулировки затруднён; на трубопроводах, находящихся в местах, представляющих опасность для здоровья человека; на участках, нуждающихся в автоматическом регулировании.
Цепь катушки КМ2 магнитного пускателя разрывается, и электропривод останавливается.
В процессе работы электродвигателя перекрывающий ток жидкости затвор вместе с винтом опускается либо поднимается, осуществляя закрытие или открытие задвижки.
Задвижка трубопроводная. Клиновые задвижки
Этот тип трубопроводной арматуры имеет запорный элемент в форме клина, расположенный между двумя наклонными поверхностями. Принцип работы простой — клин перемещается перпендикулярно оси шпинделя, перекрывая поток рабочей среды. Различают несколько типов заслонок по жесткости клина: с жестким, обрезиненным, двусторонним и с упругим клином.
- Изделия с жестким клином обладают простой конструкцией, высокой надежностью и герметичностью. Однако, запорный клиновый узел требует тщательной подгонки клина и уплотнений, в противном случае будет нарушена герметичность. Клин установлен на шпиндель с помощью шарниров. Во время работы он перемещается по направляющим корпуса. Это позволяет применять подобные изделия при повышенных перепадах давления. Основной недостаток — опасность заклинивания системы из-за перепада температуры, быстрый износ уплотнений, усложненный ремонт.
- Двухдисковые клиновые задвижки имеют в своей конструкции два диска, размещенных под углом и соединенных разжимным элементом. Это обеспечивает самовыравнивание узла при примыкании к седлам, устраняет вероятность заклинивания и обеспечивает повышенную герметичность. Такие задвижки отличаются более сложной конструкцией и высокой стоимостью. Однако, их рабочий ресурс существенно выше, износ уплотнений ниже, а для закрытия прохода среды не требуется применять усилий. Двухклиновые задвижки имеют выдвижной шпиндель, оснащаются кольцевыми уплотнениями для более высокой герметизации Ду.
- Задвижки с упругим клином являются разновидностью двухдисковой модели. У них имеется разделенный надвое привод, в который помещен деформируемый пружинящий элемент. Благодаря подобной конструкции уплотнения могут перемещаться под углом друг к другу, что повышает герметичность контакта с седлом. Такая арматура не требует подгонки, не заклинивает в процессе работы при температурных перепадах. Однако, клин быстро изнашивается.
Как выглядит открытая задвижка. Как работает задвижка: устройство и принцип действия
Задвижки – очень популярный и распространенный тип запорной арматуры. Благодаря своей надежности и простой конструкции они востребованы на транспортных и технологических трубопроводах с самыми разнообразными рабочими средами. В зависимости от конструктивного и материального исполнения, задвижки могут использоваться в системах с рабочими давлениями до 25 МПа и температурами до +565 °С. Далее описана конструкция и принцип работы задвижек, приведена их классификация, а также отмечены особенности разных модификаций данной арматуры.

Из чего состоит задвижка?
Главные конструктивные элементы арматуры:
- корпус;
- крышка;
- затвор;
- резьбовая пара (шпиндель и гайка);
- сальниковое уплотнение;
- маховик (или другой управляющий элемент).
Устройство задвижки очень простое. Ее основу составляют корпус и крышка – именно они образуют полость, по которой движется рабочая среда. В полости арматуры находится затвор и (у части задвижек) механизм, обеспечивающий его передвижение, – резьбовая пара. Запирающий элемент движется перпендикулярно оси потока: опускаясь, он перекрывает просвет трубы, а поднимаясь, открывает. Механизм передвижения максимально простой – при вращении маховика вращается шток (шпиндель), который связан с запирающим элементом напрямую или через гайку. Вращательные движения маховика преобразуются в поступательные движения затвора.
Для герметичного перекрывания потока в корпусе задвижки обычно предусмотрены седла с уплотнительными поверхностями. Когда затвор опускается, он плотно примыкает к седлам, не позволяя среде проходить через полость задвижки. У корпуса также есть два конца для присоединения к патрубкам трубопровода. Они могут быть оснащены фланцами, резьбой или фаской для приварки. В месте выхода штока наружу находится сальник, который предотвращает утечку среды из задвижки.
Маховик – самый простой и распространенный орган управления задвижкой. На трубопроводах больших диаметров, где для перемещения затвора необходимо серьезное усилие, используются дополнительные устройства – механические редукторы, электро-, гидро- и пневмоприводы.
Для изготовления корпусных деталей задвижек чаще всего используется:
- чугун;
- сталь (легированная или нержавеющая).
Затвор, как правило, изготавливают из стали, которая лучше переносит работу в потоке среды. От материального исполнения арматуры зависит возможность ее применения с различными средами – неагрессивными или агрессивными, холодными или перегретыми. При этом задвижки (за редкими исключениями) используются только для полного перекрывания трубопровода и не подходят для регулировки потока. Если затвор оставить в полуоткрытом положении, он деформируется под давлением среды, что приведет к заклиниванию арматуры.
Типы задвижек
Общий принцип работы задвижек сходный – затвор, отсекающий поток среды, движется перпендикулярно этому потоку. Но существует несколько типов арматуры, которые отличаются конструкцией запирающего элемента и расположением резьбовой пары. Различают такие типы задвижек:
- Клиновые (с жестким, двухдисковым или упругим клином).
- Параллельные.
- Шиберные.
- Шланговые.
В зависимости от расположения ходового узла задвижки подразделяют на два типа:
- с выдвижным шпинделем;
- с невыдвижным шпинделем.
Устройство клиновых задвижек

В такой арматуре затвором выступает клин, а седла в корпусе расположены под углом. При закрывании задвижки клин опускается в пространство между седлами и плотно прилегает к ним, обеспечивая высокую герметичность перекрывания. Клин может иметь разную конструкцию:
- Жесткий клин – металлическая пластина, сужающаяся книзу. Для надежного и герметичного перекрывания потока при изготовлении задвижки жесткий клин очень точно подгоняют под форму седел. Такой затвор очень прочный, но из-за своей жесткости может заклинивать при колебаниях температуры или давления среды. Кроме того, уплотнительные поверхности здесь довольно быстро изнашиваются.
- Двухдисковый клин представляет собой более сложное устройство – он состоит из двух плоских дисков. Диски жестко скреплены между собой под тем же углом, под которым расположены седла в корпусе. В таких задвижках нет необходимости в идеальной подгонке клина под седла, так как элементы затвора способны частично «самоустанавливаться» во время его опускания. Эта особенность обеспечивает и повышенную герметичность перекрывания. Также задвижки с двухдисковым клином меньше подвержены заклиниванию и износу уплотнительных поверхностей.
- Упругий клин состоит из дисков, скрепленных не жестко, а посредством упругого элемента. У такого затвора более простая конструкция, чем у двухдискового, но и возможности «самоустановки» меньше. При этом упругий клин также прощает некоторые погрешности при подгонке седел, он проще в изготовлении, чем жесткий затвор.